MANUAL AIR CONDITIONING SYSTEM : System Diagram

MANUAL AIR CONDITIONING SYSTEM : System Description
|
Module/Function |
Door control | A/C request signal | Compressor control | Cooling fan control |
| Front air control | HAC | HAC | ||
| BCM | BCS or BCS | |||
| ECM | HAC | EC | ||
| IPDM E/R | HAC | EC |
DESCRIPTION
CONTROL BY THERMO CONTROL AMP.
Low Temperature Protection Control
When the evaporator fin temperature returns to 3C (37F) or more, the compressor is activated.

CONTROL BY ECM
Refrigerant Pressure Protection
The refrigerant system is protected against excessively high- or low-pressures by the refrigerant pressure sensor, located on the liquid tank on the condenser. The refrigerant pressure sensor detects the pressure inside the refrigerant line and sends a voltage signal to the ECM. If the system pressure rises above or falls below the following values, the ECM requests the IPDM E/R to de-energize the A/C relay and disengage the compressor.
Compressor Oil Circulation Control
When the engine starts while the engine coolant temperature is 56C (133F) or less, ECM activates the compressor for approximately 6 seconds and circulates the compressor oil once.
Air Conditioning Cut Control
When the engine is under a high load condition, the ECM transmits an A/C relay OFF request to IPDM E/R, and stops the compressor. Refer to EC "AIR CONDITIONING CUT CONTROL : System Description".
SWITCHES AND THEIR CONTROL FUNCTIONS

1. Intake door 2. Blower motor 3. Evaporator
4. Air mix door 5. Heater core 6. Foot door
7. Ventilator and defroster door
Fresh air intake
Recirculation
air
Defroster
Center ventilator
Side
ventilator
Rear foot*
*: With rear foot duct

AIR DISTRIBUTION
With rear foot duct

Without rear foot duct

OPERATION
Switch Name and Function
CONTROLLER

1. Fan control dial (fan switch) 2. MODE dial 3. Intake lever 4. Temperature control dial 5. A/C switch
SWITCH OPERATION
| Fan control dial (fan switch) | Fan speed can be adjusted within a range from 1st to 4th. |
| MODE dial | Mode position is selected to an optimal position by operating this dial. |
| Intake lever | The air inlet changes REC-FRE each time by operation this lever. |
| Temperature control dial | The setting temperature can be selected to an optimum temperature by operating this dial. |
| A/C switch | The compressor control (switch indicator) is turned ON-OFF each time by pressing this switch while the blower motor is activated. |
DIAGNOSIS SYSTEM (BCM) (WITH INTELLIGENT KEY SYSTEM)
COMMON ITEM
COMMON ITEM : CONSULT Function (BCM - COMMON ITEM)
APPLICATION ITEM
CONSULT performs the following functions via CAN communication with BCM.
| Direct Diagnostic Mode | Description |
| ECU identification | The BCM part number is displayed. |
| Self Diagnostic Result | The BCM self diagnostic results are displayed. |
| Data Monitor | The BCM input/output data is displayed in real time. |
| Active Test | The BCM activates outputs to test components. |
| Work support | The settings for BCM functions can be changed. |
| Configuration | - The vehicle specification can be read and saved. - The vehicle specification can be written when replacing BCM. |
| CAN DIAG SUPPORT MNTR | The result of transmit/receive diagnosis of CAN communication is displayed. |
SYSTEM APPLICATION
BCM can perform the following functions.

AIR CONDITIONER
AIR CONDITIONER : CONSULT Function (BCM - AIR CONDITIONER)
DATA MONITOR

DIAGNOSIS SYSTEM (BCM) (WITHOUT INTELLIGENT KEY SYSTEM)
COMMON ITEM
COMMON ITEM : CONSULT Function (BCM - COMMON ITEM)
APPLICATION ITEM
CONSULT performs the following functions via CAN communication with BCM.
| Direct Diagnostic Mode | Description |
| ECU identification | The BCM part number is displayed. |
| Self Diagnostic Result | The BCM self diagnostic results are displayed. |
| Data Monitor | The BCM input/output data is displayed in real time. |
| Active Test | The BCM activates outputs to test components. |
| Work support | The settings for BCM functions can be changed. |
| Configuration | - The vehicle specification can be read and saved. - The vehicle specification can be written when replacing BCM. |
| CAN DIAG SUPPORT MNTR | The result of transmit/receive diagnosis of CAN communication is displayed. |
SYSTEM APPLICATION
BCM can perform the following functions.

AIR CONDITIONER
AIR CONDITIONER : CONSULT Function (BCM - AIR CONDITIONER)
SYSTEM APPLICATION

ECU DIAGNOSIS INFORMATION
BCM, ECM, IPDM E/R
List of ECU Reference
| ECU | Reference |
| BCM (with Intelligent Key system) | BCS"Reference Value" |
| BCS "Fail-safe" | |
| BCS "DTC Inspection Priority Chart" | |
| BCS "DTC Index" | |
| BCM (without Intelligent Key system) | BCS "Reference Value" |
| BCS "Fail-safe" | |
| BCS "DTC Inspection Priority Chart" | |
| BCS "DTC Index" | |
| ECM | EC "Reference Value" |
| EC "Fail Safe" | |
| EC "DTC Inspection Priority Chart" | |
| EC "DTC Index" | |
| IPDM E/R (with Intelligent Key system) | PCS "Reference Value" |
| PCS "Fail-safe" | |
| PCS "DTC Index" | |
| IPDM E/R (without Intelligent Key system) | PCS "Reference Value" |
| PCS "Fail-Safe" | |
| PCS "DTC Index" |
WIRING DIAGRAM
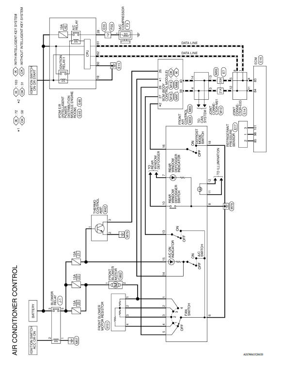
MANUAL AIR CONDITIONING SYSTEM
Wiring Diagram






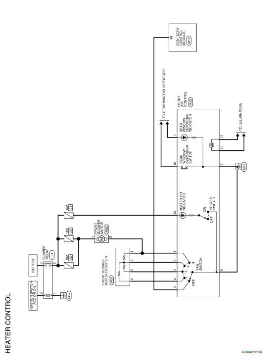
MANUAL HEATER SYSTEM
Wiring Diagram


BASIC INSPECTION

Workflow OVERALL SEQUENCE DETAILED FLOW 1.INTERVIEW CUSTOMER Interview the customer to obtain as much information as possible about the conditions and environment under which the malfunctio ...
Parking brake
WARNING
Be sure the parking brake is fully released
before driving. Failure to do so
can cause brake failure and lead to an
accident.
Do not release the parking brake from
outside the vehicle.
Do not use the shift lever in place of the
parking brake. When parking, be sure
the par ...
Fuel level sensor unit, fuel filter and fuel pump assembly
Exploded View
1. Lock ring 2. Fuel level sensor unit, fuel filter and
fuel pump assembly
3. O-ring
4. Fuel tank
Removal and Installation
WARNING:
Be sure to read "General Precautions" before working on the fuel system. Refer
to FL, "General Precautions".
REMOVAL
Release t ...