Wiring Diagram - Battery Power Supply -








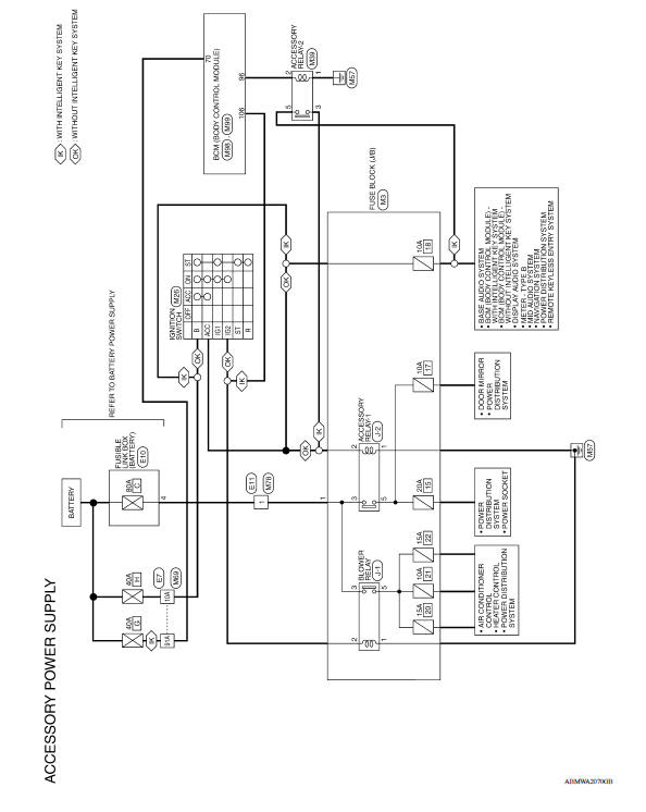
Wiring Diagram - Accessory Power Supply -




Wiring Diagram - Ignition Power Supply -








Fuse

Fusible Link
A melted fusible link can be detected either by visual inspection or by feeling with finger tip. If its condition is questionable, use circuit tester or test lamp.
1 : Fusible link
Vehicle front

CAUTION:
GROUND
Ground Distribution
MAIN HARNESS



ENGINE ROOM HARNESS


ENGINE CONTROL HARNESS

BODY HARNESS


Harness Layout HOW TO READ HARNESS LAYOUT The following Harness Layouts use a map style grid to help locate connectors on the drawings: Main Harness Engine Room Harness Engine Room Harnes ...
Interior lights
The interior light has a three-position switch and
operates regardless of ignition switch position.
When the switch is in the ON position 1 , the
interior lights illuminate, regardless of door position.
The lights will go off after a period of time
unless the ignition switch is placed i ...
Car phone or CB radio
When installing a CB, ham radio or car phone in
your vehicle, be sure to observe the following
precautions; otherwise, the new equipment may
adversely affect the engine control system and
other electronic parts.
WARNING
A cellular phone should not be used for
any purpose while driving so ...